按照分析程序,现公示有关信息,征求公众对项目的意见和建议。
一、项目基本信息
1、项目名称:电子信息产业园污水处理厂项目。
2、建设单位:中德联合集团。
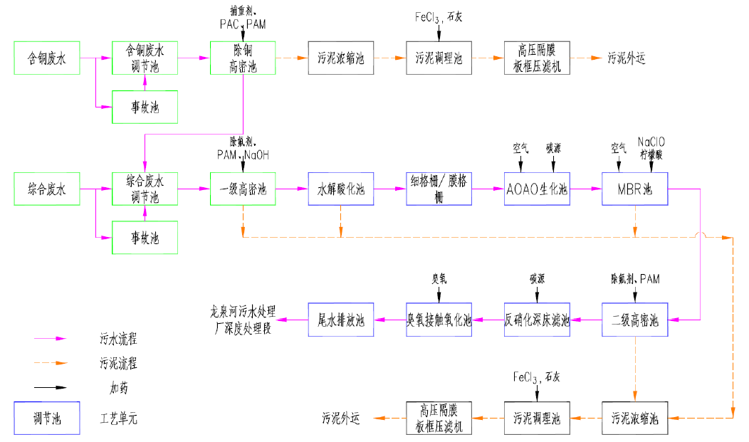
3、项目概况:项目建设地点位于中德生态园纵七路西侧,总占地面积58亩,分一、二期建设,一期规模2.2万m3/d,去除氟等特征污染物后,出水送至龙泉河污水处理厂末端(消毒段)进一步处理,达标后经管道输送至郝家河感潮段排放。二期处理规模3.1万m3/d,排水方式同一期。一期工程位于北侧,占地39亩,二期位于南侧,占地29亩。项目总建筑面积30000m2,其中地上23000m2,地下7000m2,主要布置生产管理区、污水处理区。同时配套建设厂区室外管线、地面景观及其他附属设施。工程总投资估算约6.1亿元。工艺路线如下:

二、征求公众意见的内容
本次公示主要就以下几点征求公众意见,如有其它方面意见或建议也可提出:
您是否同意项目的建设(请说明支持和反对的理由及对本项目的意见或建议);项目的建设对所在区域自然环境、经济及社会的影响;项目的建设对您本人的生活或工作带来的影响;您对项目最担忧的问题;其它意见和建议。
三、公众参与方式
您对本工程的意见或建议,可自公示之日起10个工作日内,通过电话、传真、邮件等方式反馈给我们,您的意见和建议将对本项目建设具有积极的意义。在此,对您的积极参与,我们由衷的表示感谢!
四、项目社会稳定分析单位联系方式
单位名称:青岛市工程咨询院 单位地址:青岛市黄岛区珠江路600号
联 系 人:王工 电 话:0532-86996162
E-mail:zdwsc2022@163.com
青岛市工程咨询院
2022年11月1日